欢迎来到广东鑫邦活性炭生产厂家!本公司主营各种材质规格的华体会游戏主页 、柱状活性炭、颗粒活性炭、废气处理活性炭等产品。

免费咨询热线
136-1277-7675随着工业化的发展,大量的化石燃料被燃烧产生的废气中含有大量的二氧化硫和氮氧化物,这些废气会对环境和人类健康造成影响。因此,减少大气污染是一个非常重要的问题。
为了减少大气污染,目前广泛使用的一种方法是采用活性炭脱硫脱硝技术。活性炭是一种具有高孔隙度和高比表面积的材料,能够吸附废气中的二氧化硫和氮氧化物。
在活性炭脱硫脱硝技术中,废气首先进入吸附器,通过活性炭的吸附作用,吸附废气中的二氧化硫和氮氧化物。然后,吸附器中的活性炭被加热,将吸附的二氧化硫和氮氧化物释放出来,再通过化学反应转化成为硫酸和硝酸,最终排放到大气中。
活性炭脱硫脱硝技术是一种具有高效和环保特点的技术,不仅能够减少大气污染,还可以降低能源消耗和废气处理成本。因此,在未来的环保工作中,活性炭脱硫脱硝技术将会得到广泛应用。

活性炭脱硫脱硝工艺是利用活性炭对烟气中的二氧化硫和氮氧化物进行吸附,从而达到减少大气污染的目的。该工艺主要分为三个步骤:吸附、脱附和再生。
在吸附步骤中,烟气通过一个装有活性炭的吸附器,活性炭表面的颗粒将SO?和NO_x吸附下来。随着时间的推移,活性炭颗粒逐渐饱和,需要进行脱附步骤。
脱附是将吸附下来的SO?和NO_x从活性炭颗粒中释放出来的过程。通过对活性炭加热,使其温度上升到一定的程度,吸附在其表面的污染物就会被挥发出来。
再生是将已经饱和的活性炭颗粒,通过特定的再生工艺,恢复其吸附性能的过程。通常采用高温脱附的方式,让活性炭颗粒的温度高于挥发温度,使吸附在其表面的污染物被挥发,再将颗粒冷却,如此反复多次,使活性炭颗粒再次变得活性。
通过这些步骤,活性炭脱硫脱硝工艺可以高效地减少烟气中的二氧化硫和氮氧化物的含量,从而达到减少空气污染的目的。

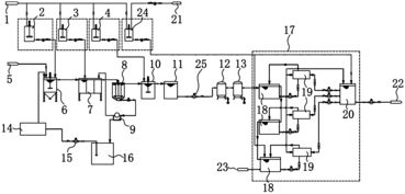
活性炭脱硫脱硝工艺是一种广泛应用于工业废气处理和环保领域的技术。其主要原理是通过活性炭吸附和反应,将废气中的二氧化硫和氮氧化物去除。以下是该工艺的流程图简介:
废气经过初级过滤器后,进入脱硫脱硝反应器。这个反应器中填充着活性炭,其主要分为两个反应区域:脱硫区和脱硝区。
在脱硫区域,废气与活性炭接触反应,产生二氧化硫和活性炭的化学反应。二氧化硫被吸附到活性炭表面上,并将其转化为硫酸分子。接下来,在脱硝区域,废气中的氮氧化物与活性炭表面上的硝酸分子接触并反应,将其转化为氮分子和水。
经过脱硫脱硝反应器的废气,还需要通过吸附塔进行进一步处理,去除其中的细小颗粒和气态污染物,使其排放符合国家环保要求。
活性炭脱硫脱硝工艺流程图简洁明了,该工艺在工业废气处理和环保中已被广泛应用。

活性炭脱硫脱硝是一种常见的工业废气污染物处理方法。其原理是利用活性炭在一定的温度和压力下,将废气中的二氧化硫和氮氧化物吸附到活性炭表面,从而达到净化空气的效果。
在活性炭脱硫脱硝的过程中,废气经过固定床或旋转床,与活性炭接触并吸附其中的二氧化硫和氮氧化物。废气中的二氧化硫和氮氧化物都是较为有害的气体,它们能够与水蒸气形成酸雨,极大地危害着生态环境和人类健康。通过活性炭脱硫脱硝技术,可以有效地降低这些有害气体的浓度,保护环境和人类健康。
需要注意的是,活性炭在吸附了一定量的废气后,就需要对其进行再生。因此,活性炭脱硫脱硝技术除了需要考虑其吸附效率和脱附效率之外,还需要考虑活性炭的再生成本和效率等问题。
活性炭脱硫脱硝技术是一种比较成熟的废气处理方法,可以有效地净化空气中的有害气体。未来,我们需要不断完善技术,提高效率,将其广泛应用于工业生产和日常生活中。
广东鑫邦活性炭有限公司致力专注于柱状活性炭、颗粒活性炭、粉状活性炭、华体会游戏主页 生产与批发;广泛应用在:垃圾焚烧厂、黄金提取、工业废水处理、污水处理、废气处理、空气净化、喷漆烤漆房等Powered by EyouCmsCopyright © 2002-2021 HTH电竞官方下载 版权所有 粤ICP备2021087261号