欢迎来到广东鑫邦活性炭生产厂家!本公司主营各种材质规格的华体会游戏主页 、柱状活性炭、颗粒活性炭、废气处理活性炭等产品。

免费咨询热线
136-1277-7675活性炭是一种非常有用的吸附材料,能够去除水中的杂质、异味、有机物等污染物。作为一种比较新颖的净水技术,活性炭吸附污水已经被广泛应用于水处理、水净化等领域。
活性炭的吸附能力非常强,其表面积很大,可以吸附大量的污染物质,尤其是对于有机物、颜料、酸、碱和药物等污染物质具有很好的吸附效果。另外,活性炭能够耐高温、耐腐蚀、耐压缩等,具备很强的稳定性。
活性炭吸附污水的方法很简单,只需将活性炭与污水混合即可,污水中的有机物质贴附在活性炭表面上并被吸附,从而达到净化清洁的目的。同时,活性炭净化后的水质很高,可以直接用于生活、工业、农业等用途。
总而言之,活性炭吸附污水是一种非常有效的净化方法,不仅能提高水质,还能降低水处理的成本,对于水资源的保护和利用起到了很好的作用。

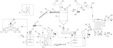
污水处理厂是为了减少城市发展中产生的废水对环境造成的污染而设立的。其中,活性炭吸附工艺是一种常用的污水处理方法,其基本原理是通过活性炭的吸附作用去除水中的污染物,从而达到净化污水的目的。
具体来说,活性炭吸附工艺主要通过两种方式进行:物理吸附和化学吸附。在物理吸附过程中,活性炭会利用内部孔道和表面积对污染物进行吸附;而在化学吸附过程中,则是通过化学反应将污染物与活性炭表面发生吸附反应,从而去除污染物。
在污水处理厂中,活性炭吸附工艺主要用于去除有机物、氯、溶解性有毒元素等污染物。活性炭有很强的吸附能力,可吸附各种有机物质,如苯、酚、氨、甲苯等,从而达到净化水质的目的。
活性炭吸附工艺是污水处理厂中一种非常实用的污水处理方法,其对于净化水质、降低环境污染等方面都具有重要的意义和作用。

活性炭,又称活性炭黑,是以木材、果壳、煤等为原料,经过炭化和高温激活得到的一种多孔材料。由于其孔隙结构特殊,表面积大,可与水中的有机物、无机物和微生物等物质吸附反应,被广泛应用于水处理、空气净化、食品加工、医药等领域。那么活性炭能吸附水中哪些物质呢?
活性炭能够有效吸附水中有害物质,如有机污染物、重金属离子等,因其特殊的化学结构使其表面带有较强的电吸引力,可吸附水中的不良物质并净化水质。
活性炭还能消除水中异味和色泽,如氯、二甲苯、苯等,使水质更纯净、更透明。
活性炭也可以作为一种过滤材料,去除水中的微生物,如细菌、病毒等,从而保证水质卫生安全。
活性炭对于水质净化、净化空气等方面具有重要的应用价值,其吸附和过滤功能为我们的生活和健康提供了保障。

活性炭是一种具有高度孔隙结构和吸附性能的材料,能够有效地去除水中的有机物质、臭味和颜色等污染物。在污水处理中,活性炭常常被用于处理高浓度难降解污染物。
活性炭在污水处理中的作用主要有以下几个方面:
1.吸附污染物:活性炭内部具有大量的微孔和孔道,能够吸附污染物,包括有机物、颜色和异味等污染物。通过吸附作用,活性炭能够将污染物从水中去除。
2.去除氯气:氯气是一种常用的消毒剂,但其也会产生异味和刺激性,活性炭能够有效地去除氯气,减少对人体的危害,同时也能够改善水的口感和气味。
3.去除有机物:活性炭能够去除污水中的有机物,避免有机物的污染对水体造成影响和损害。
4.提高水质:活性炭吸附能力强,能够去除大部分污染物,从而提高水的净化处理效果,改善水质,提高水环境的生态指数。
活性炭在污水处理中起到非常重要的作用,能够有效地去除污染物,提高水质,改善水环境,是一种可靠的污水处理材料。
广东鑫邦活性炭有限公司致力专注于柱状活性炭、颗粒活性炭、粉状活性炭、华体会游戏主页 生产与批发;广泛应用在:垃圾焚烧厂、黄金提取、工业废水处理、污水处理、废气处理、空气净化、喷漆烤漆房等 Copyright © 2002-2021 HTH电竞官方下载 版权所有 粤ICP备2021087261号