欢迎来到广东鑫邦活性炭生产厂家!本公司主营各种材质规格的华体会游戏主页 、柱状活性炭、颗粒活性炭、废气处理活性炭等产品。

免费咨询热线
136-1277-7675活性炭盐酸酸洗是一种工业上常用的清洗方法,是将活性炭与盐酸等混合物质一起使用来清洗工件表面的方法。
活性炭是一种高效的吸附材料,能够吸附很多有机物质,比如油污。而盐酸则具有酸性,能够溶解掉一些金属离子和锈蚀物质。使用活性炭盐酸酸洗的方法,能够达到清洗和脱污的目的。
这种清洗方法的步骤包括:先用碱性物质清洗一遍工件表面,然后再用盐酸浸泡清洗,最后加入活性炭进行吸附。这样可以彻底清洗干净,让工件表面恢复到原来的光洁度。
活性炭盐酸酸洗的优点是清洗效果好,可以去除一些较难去除的污渍。但同时也存在缺点,比如需要进行复杂的操作,需要人员具备专业技能,否则可能会导致清洗不彻底或者出现质量问题。
活性炭盐酸酸洗是一种可行的清洗方法,但需要在严格的操作规范下进行。

酸洗是一种金属表面处理技术,它的作用是去除表面氧化物,清洁表面,提高金属的质量和表面光洁度。在酸洗的过程中,使用的酸液一般为盐酸,而不是常见的硫酸。这是因为盐酸有以下几个优点:
盐酸溶解能力强,可以快速去除金属表面的氧化皮、锈蚀、油污等杂质,达到快速清洗的目的。
盐酸在酸洗过程中不会生成难溶的沉淀物,金属表面不会出现新的污染物或残留物,不会对后续处理产生影响。
此外,盐酸比硫酸更加便宜,可以减少生产成本,提高生产效益。
盐酸是酸洗中理想的酸类试剂,其强大的溶解能力、缺少沉淀产物、成本低廉等优点使其成为酸洗的首选。

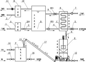
活性炭酸洗是一种基于物理吸附和化学反应原理的清洗技术。主要用于去除水中的有机物、重金属和臭味等污染物。该工艺流程可以分为以下步骤:
1.预处理:将待处理水源通过初步过滤、调整PH值等方式进行预处理,确保后续洗涤效果更加显著。
2.表面吸附:将待处理水源注入活性炭吸附器中,通过物理吸附原理,活性炭颗粒表面将有机物等污染物质充分吸附,使水源中的污染物得到有效去除。
3.脱附:活性炭吸附饱和后,需要进行脱附。脱附剂被注入吸附器中,通过化学反应原理使吸附饱和的污染物由活性炭颗粒中脱出,实现对污染物的深度去除。
4.再生:活性炭吸附饱和和脱附后,需要进行再生。此时活性炭颗粒在再生器中经过高温干燥和热解等过程,使之内部的污染物质被释放出来,重新恢复活性,可以用于下一次的吸附。
综上所述,活性炭酸洗的工艺流程是一个高效、环保、可循环利用的清洗技术。适用于家庭污水处理、工业循环水处理等领域的应用。

酸洗是指在钢铁制造和加工过程中用酸液来清洗和处理金属表面的工艺。在酸洗过程中,通常使用的是浓硫酸或稀盐酸。然而,为什么酸洗不用稀硫酸呢?
稀硫酸的强度较弱,对于去除钢铁表面的氧化层或污垢来说不太够。比如,在清洗过程中需要去除表面的氧化铁,而稀硫酸并不能很好地将其去除。此外,稀硫酸的清洗能力也比浓硫酸低,需要较长时间来完成清洗任务。
稀硫酸的化学性质较温和,虽然可能会对钢铁表面产生部分腐蚀作用,但往往无法彻底清除表面的污垢,无法得到理想的清洗效果。相比之下,浓硫酸对钢铁表面的清洗能力更强,能够更快、更彻底地清除表面的污垢和氧化层。
综上所述,酸洗的工艺需要使用浓硫酸而不是稀硫酸。浓硫酸具有更强的清洗能力和腐蚀性,能够更有效地清除钢铁表面的污垢和氧化层,提高钢材的质量和表面处理效果。
广东鑫邦活性炭有限公司致力专注于柱状活性炭、颗粒活性炭、粉状活性炭、华体会游戏主页 生产与批发;广泛应用在:垃圾焚烧厂、黄金提取、工业废水处理、污水处理、废气处理、空气净化、喷漆烤漆房等 Copyright © 2002-2021 HTH电竞官方下载 版权所有 粤ICP备2021087261号