欢迎来到广东鑫邦活性炭生产厂家!本公司主营各种材质规格的华体会游戏主页 、柱状活性炭、颗粒活性炭、废气处理活性炭等产品。

免费咨询热线
136-1277-7675污水处理站是对城市污水进行处理的设施,其中活性炭是污水处理站中重要的吸附材料之一。活性炭具有大比表面积、孔隙率高等优点,因此可以很好地将污水中的有机物吸附并去除掉。
污水处理站活性炭的吸附过程中,首先是将活性炭溶液浸泡在污水中,在污水中进行吸附。因为活性炭具有良好的吸附性能,通过活性炭吸附能够使有机物的浓度下降,从而降低污水的污染物含量。在活性炭吸附过程中,活性炭孔道形成了微观空间,使得吸附物可以附着在孔道表面。随着时间的推移,活性炭中的吸附作用逐渐饱和,这时需要对活性炭进行再生。
污水处理站中使用的活性炭有多种形式,包括颗粒状、粉末状等,这些活性炭可以根据不同的吸附要求制备。活性炭的使用可以大大提高污水处理效率,从而减少城市污水的污染程度,对于保障人们的生活水环境有着重要的意义。

活性炭是一种具有微孔结构的吸附剂,具有非常强的吸附能力,尤其对于有机物质,如油类、酸类等有很好的吸附作用。在污水处理中,活性炭常常被用作一种常见的吸附剂。
在工业废水处理中,活性炭可以用来去除污水中的有机物质和颜色、臭味物质等。活性炭能够吸附污水中的有机物质和重金属离子等,起到净化污水的作用。由于活性炭的吸附能力非常强,因此在实际污水处理中,我们一般使用一定量的活性炭与污水进行接触,让其充分吸附污水中的有害物质,从而实现净化污水的目的。
此外,在家庭水处理中,活性炭也常常被用作滤料,用来净化家庭自来水中的杂质、异味等。这样,我们就可以保证自来水的质量,让其更加健康美味。
活性炭在污水处理中的作用非常重要,可以净化污水、提高水质,保障人们的饮水安全和生活品质。

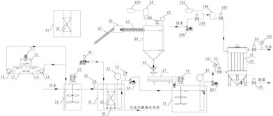
污水活性炭吸附处理装置是一种利用活性炭吸附剂对污水进行净化处理的设备。它可以有效地去除污水中的有机物和重金属等杂质,减少水环境污染和损害。
该装置基本原理是将污水通过一系列填有活性炭吸附剂的层,让污水中的杂质被活性炭吸附剂吸附,从而达到净化污水的效果。活性炭吸附剂的选择对净化效果有着重要的影响,选择合适的吸附剂可以有效地提高净化效果。
污水活性炭吸附处理装置具有容积小、净化效率高、操作简单等优点,适用于各种小规模的污水处理设施,如小区污水处理等。
随着环保意识的日益增强和环境污染的严重程度,污水活性炭吸附处理装置的应用越来越广泛。未来,它的市场前景将会越来越广阔。

活性炭是一种高效的吸附材料,常用于污水处理中。其主要作用是通过物理吸附和化学吸附的方式,去除污水中的有机物、异味和色度物质等。下面就其作用做进一步讨论。
活性炭的物理吸附能力是其高效的特点之一。污水中的有机物质,如生物膜、颜料等,能够被活性炭的孔隙结构吸附,从而去除水中的有害物质,达到净化水质的目的。此外,活性炭的孔道结构可以大大增加吸附面积和吸附性能,提高污水中有机物的去除率。
活性炭也具有化学吸附的作用。其表面上有各种具有化学反应活性的官能团,能够与一些有机物质中的活性官能团发生化学反应,达到有机物去除的目的。
在实际应用中,活性炭的选择和投放量也非常关键。活性炭的选择应根据水质不同而定,投放量与水量、水质关联密切。一般而言,使用活性炭处理污水的最佳结果是在适当的投放量的情况下实现的。
综上所述,活性炭是一种高效的污水处理材料,具有物理吸附和化学吸附的作用。活性炭在净化水质和去除异味方面有着重要作用,能够在实际应用中发挥重要作用。
广东鑫邦活性炭有限公司致力专注于柱状活性炭、颗粒活性炭、粉状活性炭、华体会游戏主页 生产与批发;广泛应用在:垃圾焚烧厂、黄金提取、工业废水处理、污水处理、废气处理、空气净化、喷漆烤漆房等 Copyright © 2002-2021 HTH电竞官方下载 版权所有 粤ICP备2021087261号