欢迎来到广东鑫邦活性炭生产厂家!本公司主营各种材质规格的华体会游戏主页 、柱状活性炭、颗粒活性炭、废气处理活性炭等产品。

免费咨询热线
136-1277-7675邯钢烧结活性炭脱硫是一种利用炭材料吸附二氧化硫的新型技术。在钢铁冶炼过程中,高温烟气会大量排放二氧化硫,严重影响环境和人类健康。邯钢烧结活性炭脱硫技术通过往烟气中注入活性炭粉末,使得烟气中的二氧化硫被活性炭吸附,从而降低烟气中二氧化硫浓度。
邯钢烧结活性炭脱硫技术的优点在于操作简单、能耗低、处理效果好。同时,废炭还可以回收利用。这种技术在邯钢公司应用后,每年可节约150万吨原煤,减少130万吨二氧化碳排放量,达到了较好的经济效益和环保效益。
邯钢烧结活性炭脱硫技术的成功应用,不仅为钢铁企业的污染防治和节能减排提供了一条新途径,也为其他行业的脱硫技术提供了有益的参考。同时,它也反映出我国在环保和节能领域取得了重大进展,对于可持续发展战略的实施也做出了有益的贡献。

颗粒活性炭和烧结活性炭都是常见的水处理材料,但它们之间还是有一定的区别的。
颗粒活性炭是由一些活性炭颗粒组成的,颗粒大小通常在0.5-4mm之间。而烧结活性炭则是由多个颗粒活性炭通过高温烧结成块状,具有较高的密度和机械强度。
颗粒活性炭在处理水中有较好的吸附能力,可以吸附水中的有机物质、氯气、氯胺等物质,去除水中异味。而烧结活性炭作为一种高级水处理材料,具有更强的物理和化学性能,除了具备活性炭的吸附能力外,还可以通过催化氧化和还原反应等方式去除水中有害物质。
颗粒活性炭相对于烧结活性炭来说,在造价上更为便宜且易于更换。但是它容易形成滤饼、产生流阻,需要经常更换。相对地,烧结活性炭虽然造价较高且更加难以更换,但寿命较长,更加适合在较为恶劣的水处理环境中使用。
颗粒活性炭和烧结活性炭虽然在水处理中使用方法不同,但都有很好的水处理效果,可根据具体需求选择不同的材料使用。

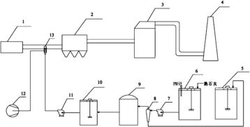
活性炭脱硫脱硝技术是一种环保型的烟气脱放尘技术,能够有效的去除烟气中的硫氧化物和氮氧化物。其流程图分为七个步骤:
第一步:烟气净化:将含有二氧化硫和氮氧化物的烟气通过除尘器进行处理,去除烟尘和颗粒物。
第二步:烟气冷却:将经过除尘器处理的烟气通过换热器进行冷却,使其达到最佳的脱硫脱硝温度。
第三步:进气净化:将活性炭通过容器加入烟气中,利用吸附原理去除烟气中的一氧化碳、二氧化碳和其他杂质。
第四步:脱除硫化物:在活性炭层之上,将含有氨气的氮气和烟气进行反应,形成硫化氢和氮氧化物,然后通过纯化工艺去除硫化氢。
第五步:再生活性炭:通过蒸汽或空气等方式将活性炭重新恢复至其吸附前的状态。
第六步:脱除氮化物:将烟气转化至400℃以下,形成氨、氨水和氮化物,利用活性炭去除其中的氮氧化物。
第七步:烟气治理:利用湿式电吸收器去除剩余的氮氧化物和有机废气。
活性炭脱硫脱硝工艺流程图比较复杂,但其在环保方面作出的贡献也是不可忽视的。

烧结活性炭滤芯是一种常用的空气净化器滤芯。它是由各种天然的矿物质、木材和椰壳等物质经过高温烧结制成的。这种滤芯主要的作用是吸附空气中的有害气体和异味。
烧结活性炭滤芯的吸附效果非常好,可以有效地吸附甲醛、苯、污染物和有害气体等,同时也可以吸附异味,如烟味和异味。这种滤芯不仅可以净化室内空气,保持空气清新,还可以防止空气污染对人体健康造成的危害。
但是,需要注意的是,烧结活性炭滤芯的吸附效果会随着使用时间而逐渐减弱。使用一段时间后,滤芯需要更换以保持其吸附效果,否则滤芯会逐渐饱和,净化效果大打折扣。
烧结活性炭滤芯是一种非常有效的空气净化器滤芯,它的主要作用是吸附空气中的有害气体和异味,保持室内空气清新,预防空气污染对人体健康的危害。
广东鑫邦活性炭有限公司致力专注于柱状活性炭、颗粒活性炭、粉状活性炭、华体会游戏主页 生产与批发;广泛应用在:垃圾焚烧厂、黄金提取、工业废水处理、污水处理、废气处理、空气净化、喷漆烤漆房等 Copyright © 2002-2021 HTH电竞官方下载 版权所有 粤ICP备2021087261号