欢迎来到广东鑫邦活性炭生产厂家!本公司主营各种材质规格的华体会游戏主页 、柱状活性炭、颗粒活性炭、废气处理活性炭等产品。

免费咨询热线
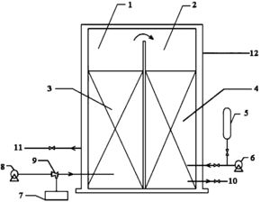
136-1277-7675臭氧活性炭污水处理是一种高效的水处理技术,可以有效地去除污水中的有害物质和异味。该技术主要是利用臭氧和活性炭的协同作用,将污水中的有机物、氮、磷等物质进行氧化和吸附,达到净化水质的目的。
臭氧是一种强氧化剂,可以快速氧化水中的细菌、病毒以及污染物等有机物,具有非常强的杀菌和消毒能力,并且可以有效地去除水中异味。而活性炭具有非常强的吸附能力,可以吸附污水中的颜色、气味、热量等有机物,能够有效地减轻水中有害物质的浓度。
在臭氧活性炭污水处理中,首先将污水通过物理、化学等方式进行初步处理,然后通过臭氧反应器将臭氧气氛注入到污水中,使得有机物和异味被氧化降解,然后将含臭氧的污水进一步处理并通过活性炭过滤,从而达到净化水质的目的。
臭氧活性炭污水处理技术已经广泛应用于生活污水处理、工业废水处理、养殖污水处理等领域,并且取得了非常显著的成果。该技术具有效率高、节能环保、操作简便等特点,是一种非常值得推广应用的高效水处理技术。

臭氧是一种具有强氧化性的气体,它可以快速地氧化并降解水中的有机污染物、细菌和病毒等有害物质。这使得臭氧处理污水成为一种高效、快速、环保的处理方式。
臭氧处理污水的过程一般包括:前处理、氧化反应、后处理等几个步骤。通过机械方式将污水进行初步过滤、沉淀等处理,去除大颗粒的污染物。然后利用高压脉冲电晕放电技术,将空气中的氧气转化为臭氧气体。臭氧气体被注入到污水中,与污染物发生化学反应,形成二氧化碳和水等不再有害的物质。最后再经过后处理,去除臭氧残余物等处理步骤。
臭氧处理污水的主要优点是能够有效去除有机污染物、减少余氯物的产生,同时消除异味、杀灭细菌病毒。与其它化学处理法相比,臭氧处理污水对环境没有二次污染,能够完全达到国家排放标准要求。

活性炭是一种具有高效吸附性能的材料,具有广泛的应用。在污水处理中,活性炭可以起到很好的作用。
活性炭可以去除污水中的有机物和一些有害物质,如有机溶剂、重金属离子等。活性炭的大量孔道可使物质在其表面吸附,从而将其污染物质吸附在其中。
活性炭可以减少污水中的异色物和臭味。活性炭可以吸附部分腐败产物和硫化物,使得污水的气味得到控制。
此外,活性炭可以改善污水的水质,提高其透明度和减少浊度。活性炭能够消除水中的细菌和病毒,保障人们在一定程度上饮用水的安全。
活性炭在污水处理中的作用不可小觑,它不仅可以去除污染物质和异味,还可以改善水质,提高水的安全性。今后,活性炭在污水处理中的应用将越来越广泛。

臭氧是一种强氧化剂,其在污水处理中的作用主要集中在去除难以降解的有机污染物、消除异味以及消毒杀菌等方面。
一方面,臭氧可以将难以降解的有机污染物(如农药、药物、染料等)氧化分解成更小的分子,提高其生物降解性,从而减轻后续处理工艺的难度和提高处理效率。
另一方面,臭氧可以有效消除污水中的异味,这是因为臭氧在接触有机物时会产生氧化反应,降解有机分子中的臭味物质,从而防止异味的产生。
此外,臭氧还具有强烈的消毒杀菌作用,可以有效杀灭污水中的病菌和病毒,使污水达到排放标准。
综上所述,臭氧在污水处理中具有重要的作用,可以帮助改善水环境,保护生态环境。
广东鑫邦活性炭有限公司致力专注于柱状活性炭、颗粒活性炭、粉状活性炭、华体会游戏主页 生产与批发;广泛应用在:垃圾焚烧厂、黄金提取、工业废水处理、污水处理、废气处理、空气净化、喷漆烤漆房等 Copyright © 2002-2021 HTH电竞官方下载 版权所有 粤ICP备2021087261号