欢迎来到广东鑫邦活性炭生产厂家!本公司主营各种材质规格的华体会游戏主页 、柱状活性炭、颗粒活性炭、废气处理活性炭等产品。

免费咨询热线
136-1277-7675活性炭深度处理污水是一种常用的水处理技术,可有效去除水中的有机物、异味、色泽等污染物质。在该技术中,将活性炭填充在过滤器中,然后通过反向渗透、压力过滤等方式对水进行处理。
活性炭有很强的吸附能力,能够吸附水中的有机物、异味等污染物,在吸附的过程中将它们分解分解分解分解分解分解。通过深度处理污水,水质的清洁度和安全性得到有效提升,可以有效防止各种水源污染问题的发生。
值得一提的是,活性炭深度处理污水有着很广泛的应用范围,不仅可以用于家庭水质净化,也可以用于工业、农业等领域中的水处理。由此,可见活性炭深度处理污水对于人们的生活和工作产生了积极的影响。

活性炭是一种具有多孔性和吸附性的物质,常常用于污水处理中。它的主要作用是吸附污水中的有害物质和异味,从而净化水质。
活性炭在污水处理中的作用主要是吸附污水中的有机物、余氯和异味等有害物质。它能够有效地去除污水中的色度、气味和味道等杂质,使水质逐渐得到改善,并提高污水处理的效率和质量。
此外,活性炭的处理效果与其表面积有关,表面积越大,吸附能力越强。因此为了提高活性炭的吸附效果,需要选用高表面积的活性炭材料,并将其与其它材料组合使用,以提高吸附效率和降低成本。
活性炭在污水处理中具有很大的应用前景,可以净化水质,降低水的浊度和色度,并去除异味和有害物质,为污水处理工作带来了很大的贡献。

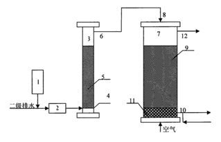
污水活性炭吸附处理装置是一种用于处理污水中有机化合物和水溶性化学物质的技术。其主要原理是通过吸附剂活性炭的特性,将污水中的有机物质吸附到活性炭上,从而达到净化水质的目的。
污水活性炭吸附处理装置一般包括反应池、活性炭填料和滤料层。当污水进入反应池时,就会经过活性炭填料层,其中的有机物质会被吸附到活性炭上,同时滤料层则可过滤掉污水中的固体颗粒和杂质,最终得到一个经过净化的水质。
相较于其他污水处理技术,污水活性炭吸附处理装置具有高效、经济、环保等优点。其在实际应用中已得到广泛应用,特别是在化工、制药、食品等行业中,可以有效净化污水,维护环境健康。

活性炭是一种常用的水处理材料,它的高效吸附能力使其成为处理各种污染物的理想选择。在处理污水时,活性炭的运用也是非常广泛的。那么,一吨活性炭可以处理多少污水呢?
首先要了解的是,活性炭的吸附性能会受到污染物浓度、水流速、接触时间等多个因素的影响。因此,不同的污水处理方案下,一吨活性炭能够处理的污水量也是不同的。例如,对于含有重金属的废水,一吨活性炭的处理量可能只能达到1-2吨;而对于一般工业污水或城市污水处理,一吨活性炭的处理量则可能会达到3-4吨。此外,对于一些高浓度有机物的废水,活性炭的处理效果可能会比较明显,但是一吨活性炭的处理量也会相应减少。
综上所述,一吨活性炭处理多少污水并不是一个简单的问题,需要考虑多个因素。在实际操作中,需要针对污水的性质和处理目的做出相应的处理计划,并在实践中进行调整和优化,以达到最佳的处理效果。
广东鑫邦活性炭有限公司致力专注于柱状活性炭、颗粒活性炭、粉状活性炭、华体会游戏主页 生产与批发;广泛应用在:垃圾焚烧厂、黄金提取、工业废水处理、污水处理、废气处理、空气净化、喷漆烤漆房等Powered by EyouCmsCopyright © 2002-2021 HTH电竞官方下载 版权所有 粤ICP备2021087261号